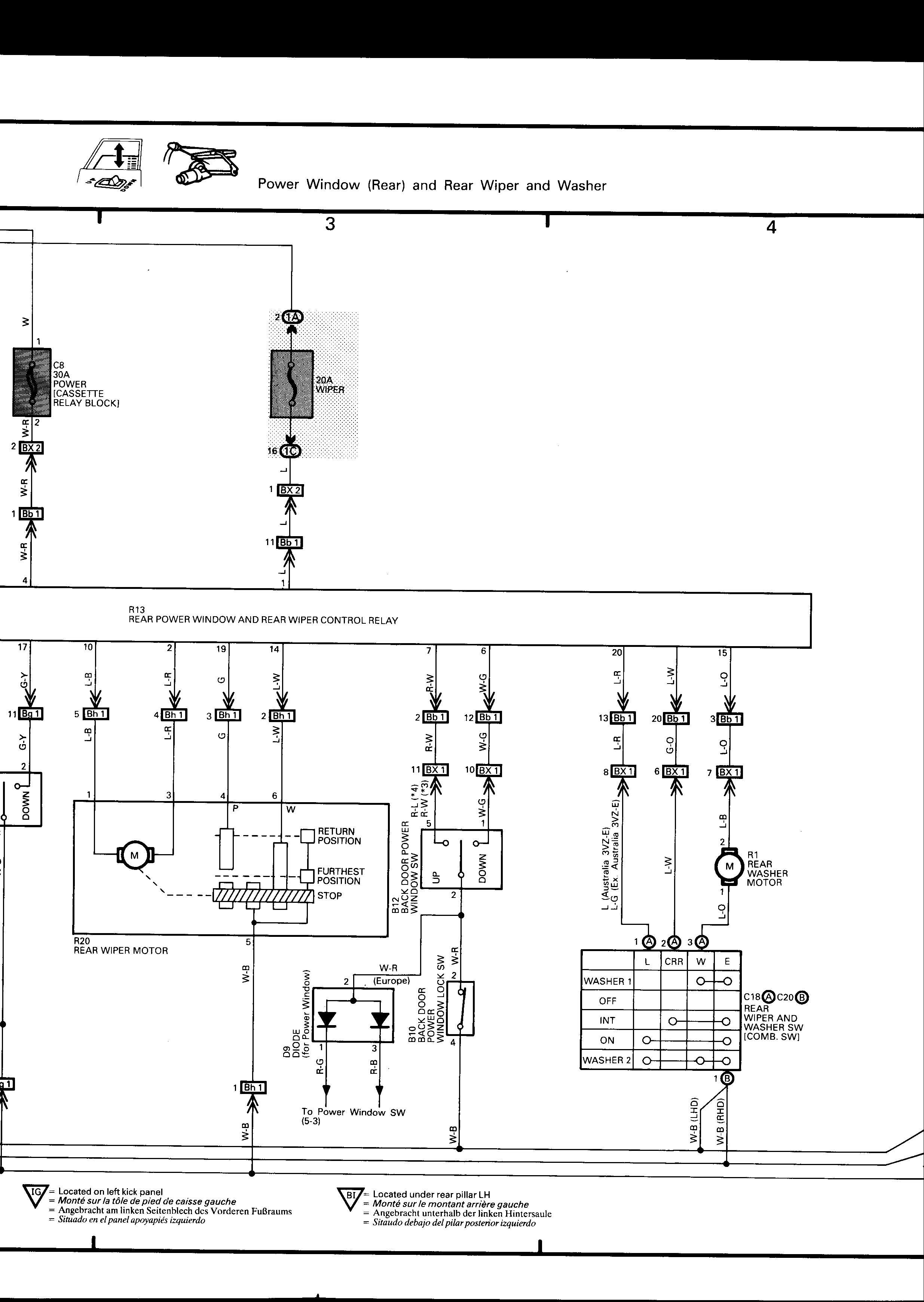
Right, I've gone right through the Tech Electrical section and can't find this problem... my rear washer has just decided to cease to work.  I've checked the motor and it works fine when run off the battery.  
 
The front & rear wipers and the front washers work fine, so it's not the fuse. I presume it must be the wiper stalk switch at fault. Anybody else had this problem? If so, was there an easy cure? If not, I'll probably put a switch on the centre console and run a wire direct to the washer motor and by-pass the stalk.
					The front & rear wipers and the front washers work fine, so it's not the fuse. I presume it must be the wiper stalk switch at fault. Anybody else had this problem? If so, was there an easy cure? If not, I'll probably put a switch on the centre console and run a wire direct to the washer motor and by-pass the stalk.



Comment