The previous owner (Japs) has cut the connector block from my stereo wiring.I have a Toyota to iso adaptor but all the diagrams i have seen so far do not match my surfs wiring colours,well not exactly. It is a 92 2.4 ssrx.I could really do with a photo or a correct wiring diagram.Any ideas anybody.
							
						
					Announcement
				
					Collapse
				
			
		
	
		
			
				No announcement yet.
				
			
				
	
stereo wiring diagram needed
				
					Collapse
				
			
		
	X
- 
	
	
		
		
		
		
		
		
		
	
	
Wire colours
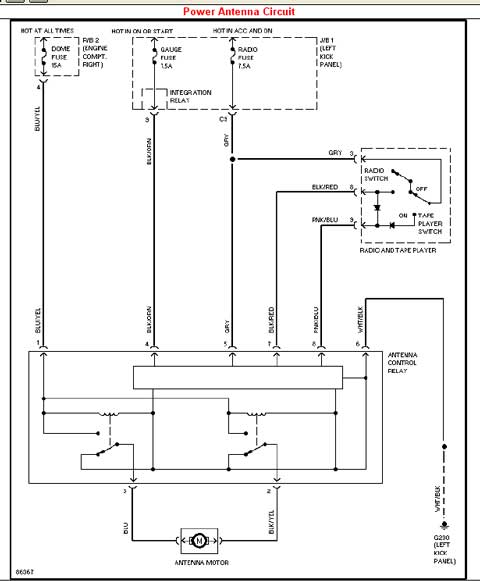
This any good to ya?Originally posted by throbberThe previous owner (Japs) has cut the connector block from my stereo wiring.I have a Toyota to iso adaptor but all the diagrams i have seen so far do not match my surfs wiring colours,well not exactly. It is a 92 2.4 ssrx.I could really do with a photo or a correct wiring diagram.Any ideas anybody.
							
						
Comment
 



Comment